忍者ブログ
最新記事
(08/05)
(07/11)
(06/25)
(06/24)
(06/24)
ブログ内検索
カテゴリー
プロフィール
HN:
Toy Scooter
性別:
男性
職業:
はいぱー情報通信・電気くりえーたー
趣味:
読書
自己紹介:
wiki始めました・・・
//
統一性の無いblogになってきました、 資格とかLinuxとか・・・。
[133]  [132]  [131]  [130]  [129]  [128]  [127]  [126]  [125]  [124]  [123
×

[PR]上記の広告は3ヶ月以上新規記事投稿のないブログに表示されています。新しい記事を書く事で広告が消えます。

工具、電材の準備編なのです。

実技試験に必要な工具なのです。

手元にあるのは
・ペンチ
・プラス、マイナスドライバ
・スケール(定規で代用)

無いものは
・圧着工具(JIS規格適合、グリップ黄色)
・ウォータポンププライヤ
・ケーブルストリッパ(必需品外、作業効率アップの為)
・電工ナイフ
これらは購入を予定。
結局、工具セットを購入、10360円ナリ。

----------------------------------------

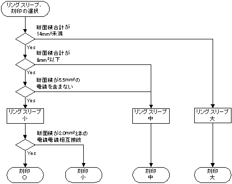
因みに結線時の選定リングスリーブを
フローチャート風に纏めてみました。
dnku2_r_slv.png

----------------------------------------

次に電材です、
購入はココ、約16940円ナリ
解ってはいたのですが高いですね、
ホームセンターで揃えるべきか迷う所です。
あと書籍も追加購入、
2009年公表問題版 2種電工技能試験 DVD付 オーム社
2940円・・・
泣きそうです。

----------------------------------------

おまけ
筆記試験の解答が発表されました、
結果は7問間違いで合格。

PR
この記事にコメントする
お名前
タイトル
文字色
メールアドレス
URL
コメント
パスワード   Vodafone絵文字 i-mode絵文字 Ezweb絵文字
この記事へのトラックバック
この記事にトラックバックする:
この記事のURL:       
忍者ブログ*[PR]