忍者ブログ
最新記事
(08/05)
(07/11)
(06/25)
(06/24)
(06/24)
ブログ内検索
カテゴリー
プロフィール
HN:
Toy Scooter
性別:
男性
職業:
はいぱー情報通信・電気くりえーたー
趣味:
読書
自己紹介:
wiki始めました・・・
//
統一性の無いblogになってきました、 資格とかLinuxとか・・・。
[132]  [131]  [130]  [129]  [128]  [127]  [126]  [125]  [124]  [123]  [122
×

[PR]上記の広告は3ヶ月以上新規記事投稿のないブログに表示されています。新しい記事を書く事で広告が消えます。

筆記試験問題集から要点を纏めてみました。

勉強期間は約1ヶ月、働いていない為、
楽勝と思いましたがなかなかどうして、なのです。

試験問題内訳は
20%:計算問題
70%:電材の選定、種類に関する問題
10%:法規
と言った所でしょうか・・・

取敢えず問題集をひたすら解いて
そこから要点を構造化、
さらに引込み線から端末負荷迄を系統別に
再構造化する方法で勉強しました。

----------------------------------------

計算問題は基本的な問題の為、割愛。
次なる目的は電験3種、
こんな所でもたついてられるかァー
なのです。
(でもたまに間違ってた)

と言う事で突然ですが交流の概念です。
dnku2_lgc_00.png

ついでに周波数変動に伴うコイル、
コンデンサのインピーダンス変化例、
ここら辺を理解していれば計算問題は楽勝、
のはずです。
dnku2_lgc_01.png

----------------------------------------

でもって試験範囲の概要図は以下の通りです。
dnku2_giyu.png

更に系統図別に負荷端末までの電材選定方法を
フローチャート風に纏めてみました。
因みに自分用に書出したので見辛いかもです。

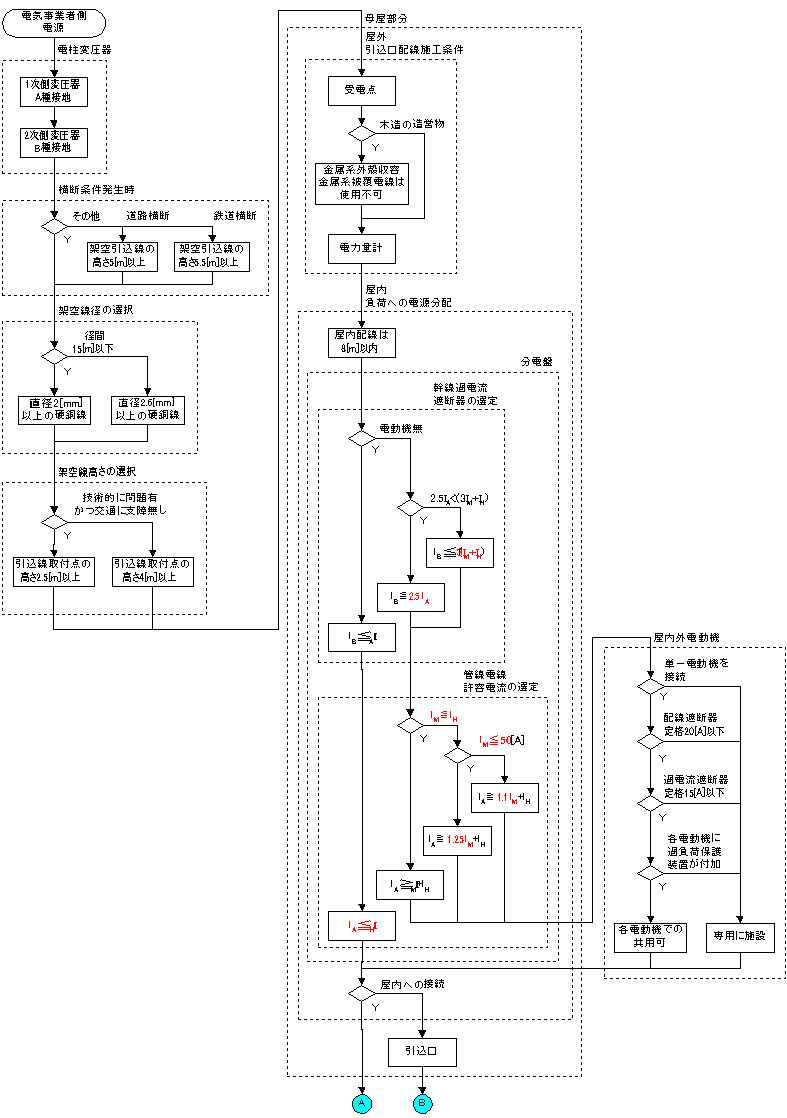
電柱から屋内迄の施工方法です。
dnku2_dnzi_00.png

分岐回路迄の施工方法です。
dnku2_dnzi_01.png

屋外への電路の再引出に関する
施工方法です。
dnku2_dnzi_02.png

分岐回路から接続機器迄の施工方法
その①
dnku2_dnzi_03.png

分岐回路から接続機器迄の施工方法
その②
dnku2_dnzi_04.png

----------------------------------------

法規も同様に纏めてみました。

試験範囲の大まかな系統図です。
dnku2_low_00.png

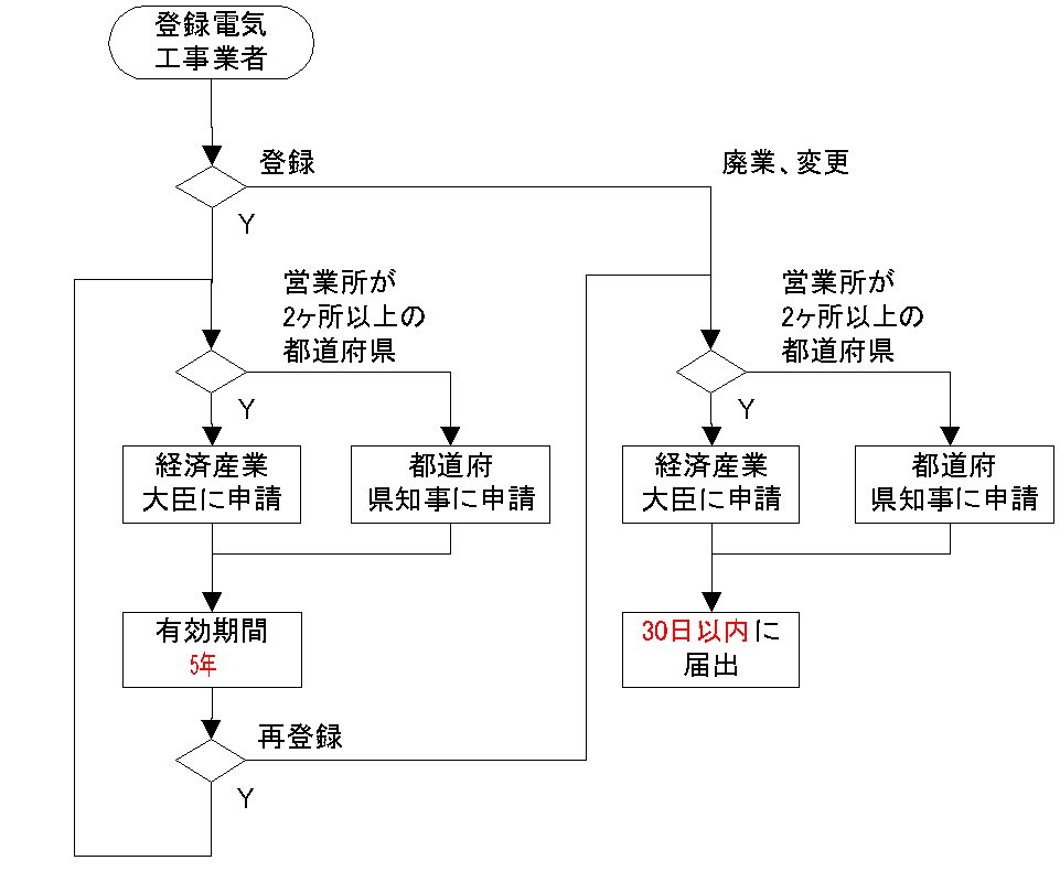
電気工事業者の登録に関する手続きです。
dnku2_low_01.png

竣工検査の手順です。
dnku2_low_02.png

臨時配線の利用可能な期間です。
dnku2_low_03.png

法規は問題数が少ないのでなんか投げやり・・・

----------------------------------------

おまけ
明日(6/8)は回答速報が公開されるはずです。

PR
この記事にコメントする
お名前
タイトル
文字色
メールアドレス
URL
コメント
パスワード   Vodafone絵文字 i-mode絵文字 Ezweb絵文字
この記事へのトラックバック
この記事にトラックバックする:
この記事のURL:       
忍者ブログ*[PR]